- within Intellectual Property topic(s)
- within Intellectual Property topic(s)
- within Compliance topic(s)
- with Senior Company Executives and HR
- with readers working within the Securities & Investment industries
技术方案扩展和权利要求布局对于专利质量,尤其是专利法律维度质量有着重要作用。对技术方案进行有效扩展,并对权利要求进行合理的有层次的布局,就可以有效地提高专利撰写质量,从而可以提高专利法律维度质量,使得专利有合理的保护范围,好的专利稳定性,不可规避性,以及好的侵权可判定性。
因此,我们需要特别重视专利撰写中技术方案扩展和权利要求布局。下面将结合一个案子对技术方案扩展和权利要求布局对专利法律维度质量的影响进行分析,为代理师的专利撰写提供一点思路。
技术方案扩展
1.由技术问题确定发明点
从技术问题确定发明点是一个做减法的过程。需要从至少一个技术问题中,确定一个最需要解决的技术问题,进而确定解决该技术问题的发明点。

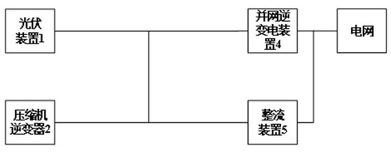
图1
在一个实际案例中,申请人给定的技术交底书中,现有技术提供一种光伏空调,如图1所示,该光伏空调包括光伏装置1、压缩机逆变器2、并网逆变电装置4和整流装置5。现有技术的技术缺陷包括:第一,并网逆变装置4与空调器整流装置5之间相互干扰而导致逆变电路不能正常工作。第二,光伏装置1和压缩机逆变器2之间的干扰,光伏装置1的对地漏电流容易与压缩机逆变器2电机轴电流叠加,结果可能使压缩机轴电流增加,原有的轴电流抑制技术可能失效,空调可靠性安全性都大幅降低。第三、光伏装置1和并网逆变电装置4之间的干扰,光伏装置1的对地漏电流加重并网逆变电装置4的并网逆变电流共模分量,对电网安全造成影响,同时对光伏电池的绝缘要求更高,且存在触电安全隐患。
代理师分析了三种干扰间的严重程度。通过与发明人沟通,并网逆变电装置4与整流装置5之间的干扰对系统的影响最大。通过做减法,将如何解决并网逆变装置4与整流装置5之间的干扰作为本申请的发明点。
2.由发明点来扩展技术方案
通过做加法的方式,来扩展技术方案。

图2
为了解决并网逆变装置4与整流装置5之间的干扰问题,可在图2中的位置1、位置2或位置3设置隔离变换器。
方案1.1

图3-方案1.1
如图3所示的方案1.1中,将第一隔离变换器31设置在第一位置。通过上述设置,可实现并网逆变电装置4和整流装置5之间的隔离。此外,还能同时实现光伏装置1和逆变器2之间的隔离。
方案1.2

图4-方案1.2
如图4所示的方案1.2中,在方案1.1的基础上,进一步在光伏装置1和并网逆变电装置4之间设置第二隔离变换器32(具体在A点与光伏装置1之间,即第四位置),从而实现光伏装置1和并网逆变电装置4的隔离。
方案1.3
如图5所示的方案1.3中,方案1.3与方案1.2的不同之处在于,在方案1.3中,第二隔离变换器32设置在并网逆变电装置4的一侧(第三位置)。

图5-方案1.3
方案2.1

图6-方案2.1
如图6所示的方案2.1中,第一隔离变换器31设置在如图2所示的第二位置。通过上述设置,可实现并网逆变电装置4和整流装置5之间的隔离。
方案2.2

图7-方案2.2
如图7所示的方案2.2中,在方案2.1的基础上,在光伏装置1一侧设置第二隔离变换器32(第四位置)。由此实现光伏装置1和并网逆变电装置4的隔离、以及光伏装置1和逆变器2的隔离。
方案2.3

图8-方案2.3
如图8所示的方案2.3中,方案2.3与方案2.2的不同之处在于,在方案2.3中,第二隔离变换器32设置在并网逆变电装置4的一侧(第三位置)。
由此,方案2.3仅能实现并网逆变电装置4和整流装置5之间的隔离、以及光伏装置1和并网逆变电装置4的隔离。为了实现光伏装置1与逆变器2的隔离,还需要在光伏装置1一侧(第四位置)、或A点和B点之间(第一位置)、或B点与压缩机逆变器2之间(第五位置)设置一个隔离变换器。
方案3.1

图9-方案3.1
如图9所示的方案3.1中,第一隔离变换器31设置在如图2所示的第三位置。通过上述设置,可实现并网逆变电装置4和整流装置5之间的隔离。此外,还可实现光伏装置1与并网逆变电装置4的隔离。
方案3.2

图10-方案3.2
如图10所示的方案3.2中,在方案3.1的基础上,在光伏装置1一侧设置第三隔离变换器33(第四位置)。由此实现光伏装置1和逆变器2的隔离。
方案3.3

图11-方案3.3
如图11所示的方案3.3中,方案3.3与方案3.2的不同之处在于,在方案3.3中,第三隔离变换器33设置在光伏装置1和逆变器2之间(第一位置)。由此,可实现光伏装置1与逆变器2的隔离。
方案3.4
如图12所示的方案3.4中,在方案3.1的基础上,第三隔离变换器33设置在逆变器2一侧(第五位置)。由此实现光伏装置1和逆变器2的隔离。

图12-方案3.4
总之,代理师通过扩展图3至图12的技术方案,不仅将交底书中希望保护的方案进行保护;而且尽可能去尝试不同的实现方式来扩展技术方案,以便将潜在的规避方案囊括在保护范围之内。
权利要求的布局和专利法律维度质量
专利法律维度质量的要求,专利既利于获得权利,又利于行使权利。
1.保护范围
权利要求的上位概括应当适当、层次布局合理。
独立权利要求中对于光伏空调供电电路中各组成部分的描述不仅覆盖了《技术交底书》公开的实施方式,而且覆盖了各种替代实施方式。
对于独立权利要求,仅限定出将并网逆变电装置4和整流装置5实现隔离即可(必要技术特征)。
从属权利要求对于权利要求1中的第一隔离变换器的设置、以及第一隔离变换器与其它隔离变换器的组合方式进行多个层次的进一步限定。
例如,对“第一隔离变换器”、“第二隔离变换器”、“第三隔离变换器”分别部署多个从属权利要求。在从属权利要求中,分别对第一隔离变换器31放置在第一位置、第二位置或第三位置进行限定。在第一隔离变换器31的位置限定后,再针对其它隔离变换器的位置进行限定。
由此,将潜在的规避方案囊括在保护范围之内。
本案的从属权利要求有较好的层次布局,因此尽管审查员在审查过程中先后引用了多篇对比文件,但仍可通过权利要求之间的层次调整以说服审查员,并最终获得适当的保护范围。
2.专利稳定性
专利的稳定性包括:独立权利要求书不能缺少必要技术特征;说明书应当充分公开;修改不应当超出原始公开的范围;权利要求书应当得到说明书的支持;权利要求书应当表述清楚简明;专利保护的客体问题;三性问题(新颖性,创造性,实用性)等。
本案在撰写过程中充分考虑了上述影响专利稳定性的条款。
例如,为了保证说明书公开充分,对于本发明实现过程中涉及现有技术的内容进行了详细描述。
又例如,为了保证权利要求书得到说明书的支持,对于本发明的关键技术,给出多种实施方式。
3.不可规避性
本案中权利要求的上位概括适当、层次布局合理,将潜在的规避方案囊括在保护范围之内,所以竞争对手很难规避。
4.侵权可判定性
本案中对于技术方案的描述清楚简明,易于法官理解。
本案入选《全国优秀发明专利申请代理案件选编(2016)》,从一个侧面肯定了在上述专利法律维度上的质量。
总结
通过前述案例,可以认识到技术方案扩展和权利要求布局对于专利法律维度质量有着重要作用。
要做好技术方案扩展和权利要求布局,需要代理师与发明人和专利工程师在撰写过程中的充分沟通:在撰写开始前,代理师与发明人和专利工程师三方一起充分沟通技术方案,深入了解发明构思,充分挖掘替代实施方式;在撰写过程中代理师多次与发明人和专利工程师进一步电话和邮件讨论,索要部分补充材料。
由此,通过对技术方案进行了有效扩展,并对权利要求进行合理的有层次的布局,就可以有效地提高专利撰写质量,从而可以提高专利法律维度质量。
The content of this article is intended to provide a general guide to the subject matter. Specialist advice should be sought about your specific circumstances.
[View Source]